
| 注水泵变频控制系统 |
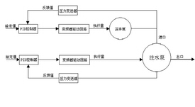
一、前言 一般油田注水站注水泵流程大多采用传统的水源井深井泵,将水供到储水大罐,再由喂水泵将水从储水罐供给注水泵,最后由注水泵将水注入地层。注水泵电动机大多为大电动机(110KW,185KW),注水泵出口压力通常是通过调节阀门来实现的,操作人员随时靠观察压力表的压力来调节阀门,而水泵电动机的额定转速基本保持不变,这样,对电动机而言,“大马拉小车”的现象十分严重,管网水泵较多,流程复杂,既浪费电能,又增加了操作人员的劳动强度。利用恒压供水控制系统实现对水泵电动机的无级调速,依据注水压力的要求自动调节系统的运行参数,在用水量变化时保持管网水压恒定,以满足注水要求。变频调速控制系统是先进合理的节能型供水系统,实际应用中得到了很大发展,随着电力电子技术的飞速发展,变频器的功能也越来越强,充分利用变频器的各种功能,对应用恒压变频供水系统有着重要的意义。采油五厂A站和B站注水泵从建站开始就采用并安装了变频调速控制系统,从装配控制柜、施工安装、调试保运等都是由电管大队自己实施,本人当时在电管大队电工队工作,一直是该工程施工调试的主要参与者和保运人员。 二、正文 1、该变频调速控制系统装置采用的是艾默森变频器为主要控制器件,通过压力变送器采集4~20mA信号传输给变频器PID控制器,以监测供水和注水管网的压力变化,控制变频器输出频率,调节水泵的工作状态,使管网压力保持在一个恒定的压力范围。水源井深井泵电动机功率为5.5KW,用15KW变频器驱动控制;注水泵电动机功率为110KW(或185KW),用150KW变频器驱动控制,根据不同水量及压力要求,实行变频运行、工频备用等来实现恒定水压,系统通过PID控制器设定参数,根据变频显示、压力显示、欠压超时、水压报警指示及上、下限保持压力等来控制系统的运行。在注水泵前端管网上安装一只压力变送器来控制深井泵变频器的运行;在注水泵出口管网上安装一只压力变送器来控制注水泵变频器的运行,控制变频器输出频率的大小,从而改变水泵的转速,达到控制管网压力恒定的目的。 当实际管网压力小于给定压力值时,变频器输出频率上升,电动机转速加快,管网压力开始升高;反之,变频器输出频率降低,电动机转速下降,管网压力降低,系统通过自动调节,使实际压力围绕设定压力保持管网压力恒定。 变频调速控制系统在水泵运行过程中形成可控参数闭环控制,实行恒压供水,保持注水系统和用量处于平衡状态,实现自动控制。 过去注水泵流程一般为:水源井—储水罐—喂水泵—注水泵。安装变频调速控制系统,通过恒压供水控制可使流程简化为:水源井—注水泵。这一技术革新简化了工艺流程,减少了操作步骤和水源井的频繁起停,实现了自动化供水,这样即节约了电能,降低了成本,又减少了操作员工的劳动强度。 变频调速技术是通过改变电动机转速来调节流量的,能有效抑制机泵运行中存在的“大马拉小车”现象,减少用电设备的损耗。这样既减轻了操作者的劳动强度,还能节省电能,延长设备使用寿命,而且还能简化供水流程,提高工作效率。 2、变频调速控制系统示意图
供水管网的压力通过压力变送器采集反馈信号,再通过变频器的A/D转换将设定值及采集偏差信号值同时经过PID控制进行比较,PID根据变频器的参数设置,进行数据处理,将处理结果以运行频率的形式进行输出。 PID控制模块具有比较和差分的功能,供水管网的压力低于设定压力,变频器就会将运行频率升高,反则将降低,并根据压力变化的快慢进行差分调节,以负作用为例:如果压力在上升接近设定值的过程中,上升速度过快,PID运算也会减少执行量,从而稳定压力。 在PID控制下,使用一个4mA对应0MPA,20mA对应1MPa的压力变送器调节水源井深井泵的供水压力,另使用一个4mA对应0MPa,20mA对应25MPa的压力变送器调节注水泵的注水压力,设定值通过变频器端子(0~5V)给定。 整个系统在运行中,当出现缺相、欠压、变频器故障、压力下限超压等情况时,系统皆能发出声响报警信号,特别是当出现缺相、变频器故障、超压时,系统会自动停机,并发出报警信号,维修人员及时维护处理,使其恢复正常。此外,变频器故障时,系统可切换至手动方式,用备用工频方式运行,保证注水生产。 变频器的软起功能还减少了设备电动机启动时的冲击电流,从而有效保护设备、电网等,延长设备的使用寿命。 3、应用及创效情况: A和晋B注水泵安装了变频调速控制系统,从进材料和元器件后,电管大队自己装配、施工、安装、调试,每套比外购成套设备节约资金12万元,共节约资金24万元;A站年可节约电费11.4万元;晋93站年可节约电费19.2万元;同时还省去两台喂水泵及其所需消耗电费3.2万元。每年节约电费33.8万元,共创效57.8万元。 4、创效计算依据及方法 按年运行300天、电费0.4元/kw.h(通常变频器运行频率多为32Hz)计算: A站年可节约电费(电动机为110 kw): W1=(110×24-110×24×32/50)×300×0.4≈11.4(万元) B站年可节约电费(电动机为185 kw): W2=(185×24-185×24×32/50)×300×0.4≈19.2(万元) 两台喂水泵年消耗电费(电动机为5.5 kw): W3=5.5×2×24×300×0.4≈3.2(万元) 年节约电费11.4+19.2+3.2=33.8万元 节约资金12万元 共创效12+33.8=57.8万元 5、可推广范围: 所有泵类负载,如注水泵、输油泵、热水泵、深井泵、风机等。 |